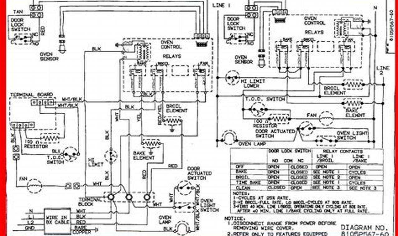
When troubleshooting or repairing GE appliances, such as refrigerators, ovens, dishwashers, and washing machines, access to accurate and comprehensive wiring diagrams is indispensable. A ge appliance wiring diagrams serves as a roadmap, illustrating the intricate network of electrical connections within the appliance. These diagrams are essential for diagnosing electrical faults, ensuring correct component replacement, and maintaining the appliance’s safe and efficient operation. Without a proper diagram, attempting electrical repairs can be dangerous and may lead to further damage to the appliance or even electrical hazards.
