Inverter Victron Multiplus Wiring Diagram
The inverter victron multiplus wiring diagram is a critical document for anyone installing or troubleshooting a Victron MultiPlus inverter/charger. It’s […]
The inverter victron multiplus wiring diagram is a critical document for anyone installing or troubleshooting a Victron MultiPlus inverter/charger. It’s […]
Electrical wiring is a fundamental skill for anyone working with automotive or portable power systems. Mastering wiring diagrams is crucial
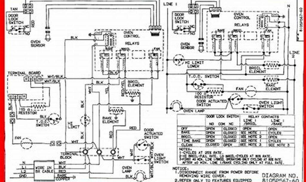
When troubleshooting or repairing GE appliances, such as refrigerators, ovens, dishwashers, and washing machines, access to accurate and comprehensive wiring
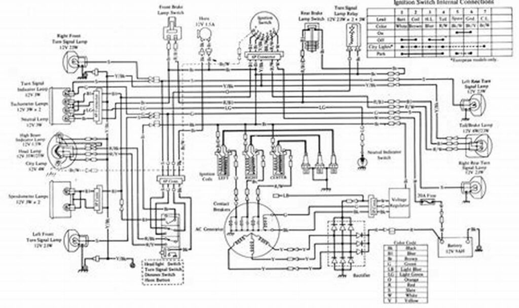
The electrical system is the backbone of any modern motorcycle, and the charging system is a crucial component within it.
Understanding electrical layouts is fundamental for anyone working with appliances or systems that require electrical power. A detailed schematic serves
The Importance of Jeep Wiring Diagrams The electrical system of a Jeep, like any modern vehicle, is a complex network
The “ford 4 wire o2 sensor wiring diagram” is a crucial resource for anyone working on Ford vehicles, specifically when
Understanding the electrical connections within a ductless air conditioning system is essential for proper installation, maintenance, and troubleshooting. Mastering the
The GSXR 1000, a renowned sportbike, relies on a complex electrical system to function correctly. At the heart of this