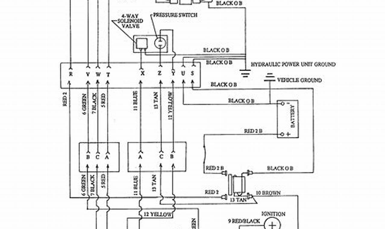
The western ultramount 2 plug wiring diagram is a crucial document for anyone involved in the installation, maintenance, or repair of Western Ultramount snow plows. This diagram acts as a roadmap, illustrating how the electrical components of the plow system are interconnected. Without a proper understanding of this diagram, troubleshooting electrical issues or performing even basic maintenance can become incredibly difficult, potentially leading to system malfunctions and downtime when you need the plow the most.
