Harley Davidson Handlebar Switch Wiring Diagram
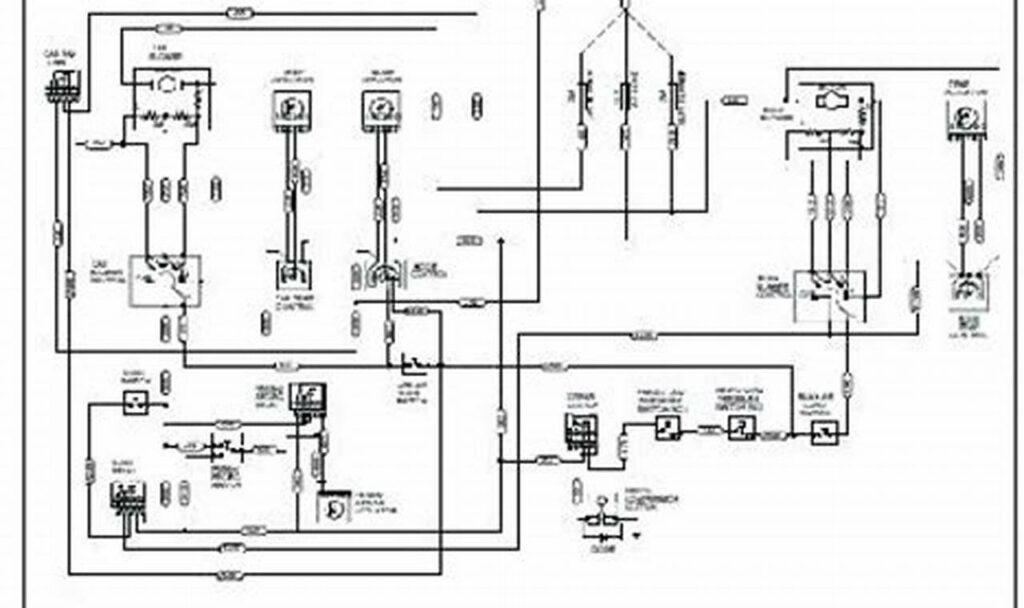
The harley davidson handlebar switch wiring diagram is an essential tool for anyone working on or customizing a Harley Davidson […]
The harley davidson handlebar switch wiring diagram is an essential tool for anyone working on or customizing a Harley Davidson […]
Towing a trailer safely and legally requires properly functioning lights, which rely on a reliable wiring system. The “flat 5
Off-road lights are essential for safe and effective navigation when driving in challenging terrains and low-light conditions. However, simply purchasing
Understanding a 2-wire light fixture wiring diagram is fundamental for anyone undertaking electrical work, from simple home repairs to more
Understanding the wiring of your Mercury trim switch is essential for maintaining and troubleshooting your boat’s trim system. The trim
The starter relay in a Peterbilt truck plays a vital role in initiating the engine start sequence. It acts as
An irrigation pump start relay wiring diagram is essentially a roadmap. It provides a visual representation of how the electrical
Towing a trailer safely and legally requires a properly functioning electrical system. The 7-way wiring diagram for trailer is the
Understanding a heat sequencer relay wiring diagram is crucial for anyone working with multi-stage heating systems. These diagrams provide a