Generac Wiring Diagrams

Generac Wiring Diagrams

Generac Wiring Diagrams

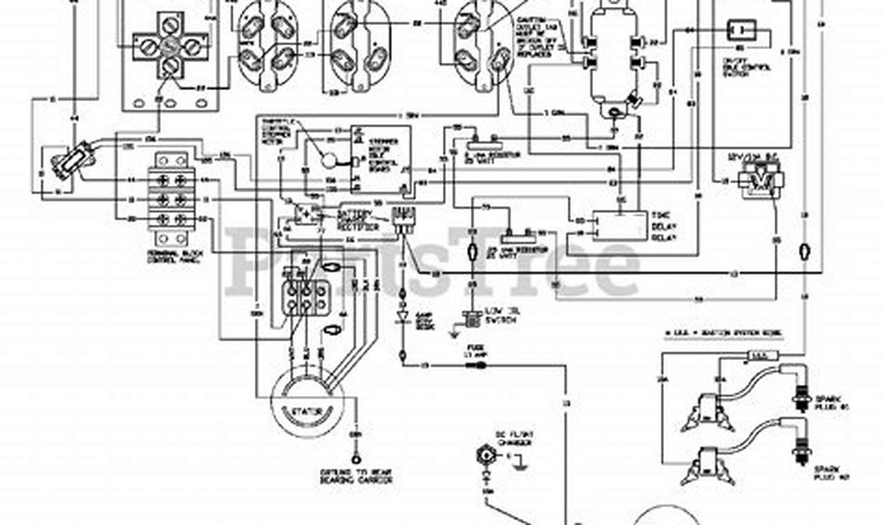
Understanding Generac wiring diagrams is essential for anyone involved in the installation, maintenance, or repair of Generac generators. These diagrams serve as a visual roadmap of the electrical connections within the generator system, providing crucial information about how different components are linked together. This understanding ensures safe and efficient operation, preventing potential hazards and costly damages. Considering that our keyword term is “generac wiring diagrams”, the term is a noun phrase, because it consists of a proper noun “Generac” modifying a compound noun “wiring diagrams”, describing something. The noun phrase serves as the core subject of our article and its understanding is the main point.

Images References :

Leave a Comment

Your email address will not be published. Required fields are marked *

Scroll to Top