Cub Cadet Rzt 50 Ignition Switch Wiring Diagram

Cub Cadet Rzt 50 Ignition Switch Wiring Diagram

Cub Cadet Rzt 50 Ignition Switch Wiring Diagram

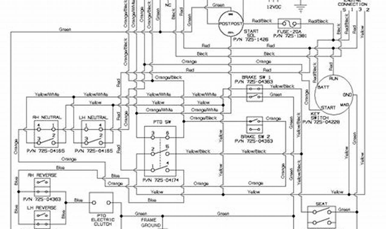
The ignition switch wiring diagram for a Cub Cadet RZT 50 is an essential tool for anyone maintaining or repairing this zero-turn mower. This diagram serves as a roadmap, illustrating the electrical connections and pathways within the ignition system. Understanding and utilizing this diagram is crucial for diagnosing electrical issues, ensuring proper starting and operation, and preventing costly damage to your mower. The correct wiring ensures all safety interlocks and starting circuits function as designed, protecting both the operator and the equipment.

Images References :

Leave a Comment

Your email address will not be published. Required fields are marked *

Scroll to Top