Solid State Relay Wiring Diagram
Understanding a solid state relay wiring diagram is essential for anyone working with electronic circuits and control systems. The diagram […]
Understanding a solid state relay wiring diagram is essential for anyone working with electronic circuits and control systems. The diagram […]
The alternator in your 2011 Nissan Maxima is a crucial component of its electrical system. It’s responsible for charging the
The 2011 Nissan Maxima relies on a complex electrical system to power its many features, from the engine control unit
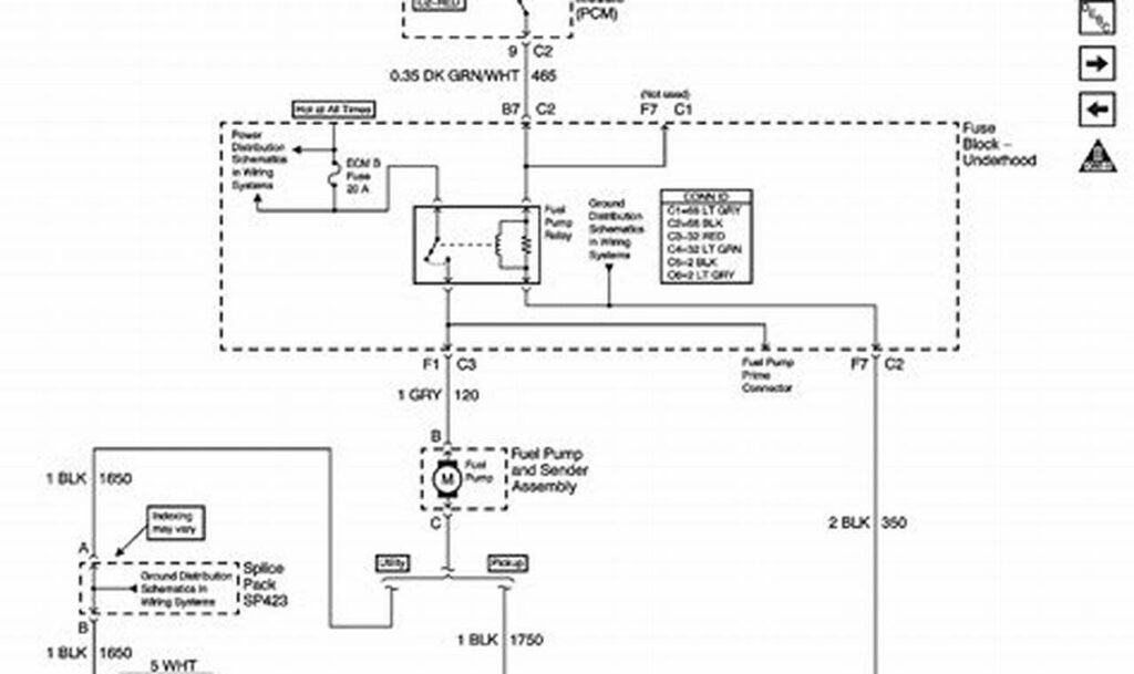
The ford fuel pump relay wiring diagram is an essential resource for anyone working on the fuel system of a
The Holley Sniper EFI system is a popular choice for upgrading fuel injection in classic and performance vehicles. A crucial
The allen-bradley 700 relay wiring diagram serves as the essential roadmap for correctly connecting and troubleshooting Allen-Bradley 700 series relays.
The Honda main relay is a crucial component in ensuring your vehicle starts reliably. It acts as an electrical switch,
The ford starter relay wiring diagram is an essential document for anyone working on the electrical system of a Ford
The 40 amp relay wiring diagram serves as a vital blueprint for safely and effectively connecting a 40 amp relay