True Mods Relay Wiring Diagram
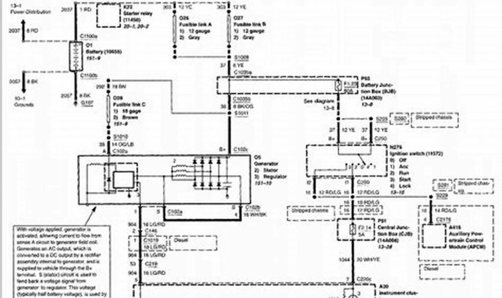
A “true mods relay wiring diagram” is a crucial blueprint for anyone modifying or enhancing a vehicle’s electrical system. The […]
A “true mods relay wiring diagram” is a crucial blueprint for anyone modifying or enhancing a vehicle’s electrical system. The […]
The 4-wire Mitsubishi 4-pin alternator is a common component in many vehicles, responsible for charging the battery and powering electrical
An AC relay is an electrically operated switch that uses an alternating current (AC) to control a circuit. It’s a
The 7.3 Powerstroke engine, a staple in Ford trucks from 1994.5 to 2003, is known for its reliability and longevity.
A reliable charging system is essential for any vehicle’s operation, and the alternator plays a crucial role in keeping the
The Subaru 3 pin alternator wiring diagram is a crucial document for anyone working on the electrical system of a
The alternator is a critical component in any BMW, responsible for charging the battery and providing power to the vehicle’s
The reliability of an aircraft’s electrical system is paramount for flight safety. A core component of this system is the
Understanding reverse polarity and how to prevent it is crucial in many electrical systems. A key tool for this is