S10 Ignition Switch Wiring Diagram
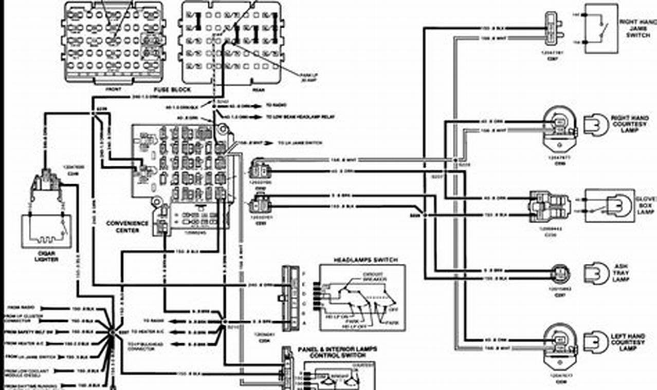
Understanding the S10 ignition switch wiring diagram is crucial for anyone working on the electrical system of a Chevrolet S10 […]
Understanding the S10 ignition switch wiring diagram is crucial for anyone working on the electrical system of a Chevrolet S10 […]
A light bar wiring harness diagram is a crucial tool for anyone installing or troubleshooting a light bar. Think of
Understanding the 2 wire thermostat wiring diagram heat only system is crucial for homeowners who need to replace or troubleshoot
Understanding a 120v pool light wiring diagram is essential for anyone installing or maintaining pool lighting. These diagrams provide a
Mercury Key Switch Wiring Diagram A mercury key switch wiring diagram is a detailed visual representation illustrating how a mercury
Upfitter switches in the Ford Bronco are a fantastic feature, allowing you to easily add and control aftermarket accessories like
The Ford 8N tractor, a workhorse of mid-20th century American farming, relies on a simple yet crucial electrical system to
The efficient operation of a Goodman heating and cooling system relies heavily on the correct thermostat wiring. Thermostats act as
The ignition switch in a lawn mower is a critical component responsible for starting and stopping the engine. A common