2009 Honda Crv Wiring Diagram

2009 Honda Crv Wiring Diagram

2009 Honda Crv Wiring Diagram

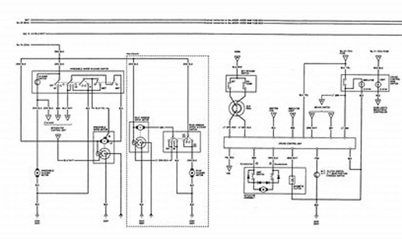
The 2009 Honda CR-V, like all modern vehicles, relies on a complex network of wires to transmit electrical signals and power various components. This intricate system, responsible for everything from starting the engine to illuminating the headlights, is documented in a wiring diagram. A 2009 honda crv wiring diagram is essentially a roadmap of the vehicle’s electrical system, showing the connections between different components and the pathways of electrical circuits. Understanding this diagram is crucial for diagnosing and repairing electrical issues effectively.

Images References :

Leave a Comment

Your email address will not be published. Required fields are marked *

Scroll to Top