2008 Chevy Silverado Trailer Wiring Diagram

2008 Chevy Silverado Trailer Wiring Diagram

2008 Chevy Silverado Trailer Wiring Diagram

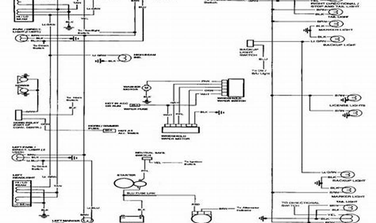
Towing a trailer with your 2008 Chevy Silverado opens up a world of possibilities, from hauling equipment for work to enjoying recreational adventures. However, a crucial element often overlooked is the trailer wiring. Proper trailer wiring ensures that your trailer’s lights (brake lights, turn signals, and running lights) function correctly, communicating your intentions to other drivers and keeping you safe on the road. A faulty or improperly wired trailer can lead to dangerous situations, including accidents and legal consequences. Understanding the 2008 Chevy Silverado trailer wiring diagram is paramount for safe and legal towing.

Images References :

Leave a Comment

Your email address will not be published. Required fields are marked *

Scroll to Top