Current Sensing Relay Wiring Diagram
Current sensing relays are essential components in electrical systems, protecting equipment from overcurrent or undercurrent conditions. A current sensing relay […]
Current sensing relays are essential components in electrical systems, protecting equipment from overcurrent or undercurrent conditions. A current sensing relay […]
The cs130 alternator wiring diagram is an essential tool for anyone working on automotive electrical systems, particularly when dealing with
Understanding the “gm alternator wiring diagram 3 wire” configuration is crucial for anyone working with automotive electrical systems, particularly those
The leece neville alternator wiring diagram is a critical document for anyone working with or troubleshooting Leece Neville alternators. These
Understanding a 6 pin relay wiring diagram is fundamental for anyone working with automotive electronics, industrial control systems, or even
Understanding the wiring of your Ford 1G alternator is crucial for proper vehicle operation and maintenance. The “ford 1g alternator
The blower motor relay wiring diagram is a critical tool for understanding and troubleshooting the heating, ventilation, and air conditioning
Upgrading to High-Intensity Discharge (HID) headlights can significantly improve visibility, but it often requires more power than your vehicle’s original
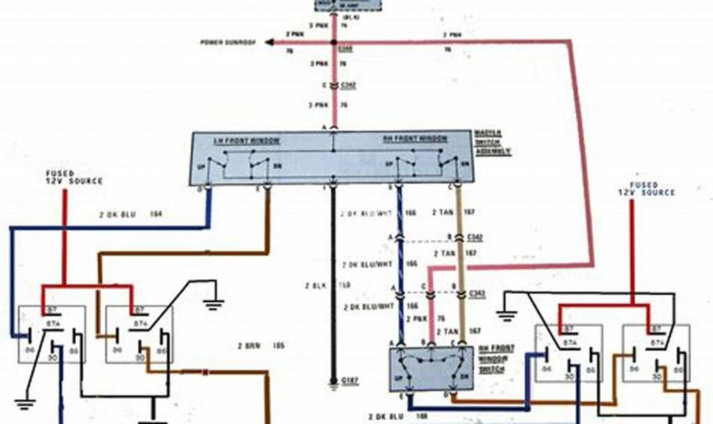
A schematic power window relay wiring diagram is essentially the roadmap to understanding how your car’s power windows function. It’s