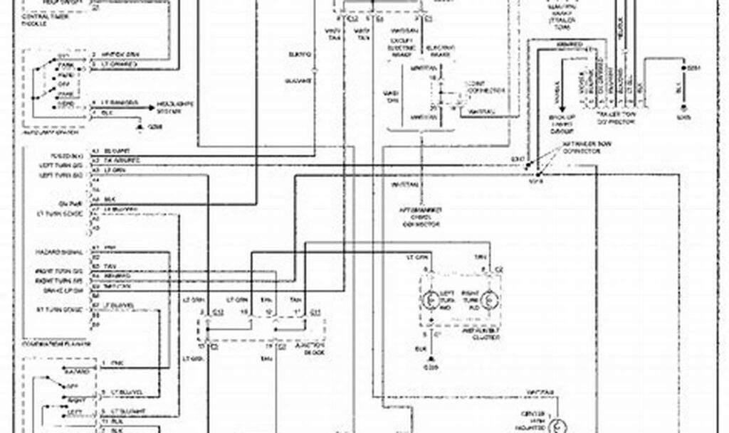
Chevy S10 Headlight Wiring Diagram
The chevy s10 headlight wiring diagram is a crucial document for anyone maintaining or repairing the lighting system of this […]
The chevy s10 headlight wiring diagram is a crucial document for anyone maintaining or repairing the lighting system of this […]
Wiring a dimmer switch, specifically a single-pole dimmer, is a common DIY electrical project for homeowners looking to control the
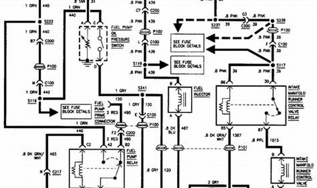
The brake light switch wiring diagram is a crucial tool for anyone working on vehicle electrical systems, especially when troubleshooting
The 2005 Dodge Dakota tail light wiring diagram is a crucial resource for anyone maintaining or repairing the electrical system
The ability to control a light from multiple locations is a common and incredibly useful feature in homes and businesses.
A Trane heat pump thermostat wiring diagram is the roadmap to successfully connecting your thermostat to your heat pump system.
The VTEC (Variable Valve Timing and Lift Electronic Control) oil pressure switch is a crucial component in Honda’s VTEC system.
The vw ignition switch wiring diagram is an essential tool for any Volkswagen owner or mechanic working on the vehicle’s
Electrical wiring can seem daunting, but understanding the basics, especially when it comes to outlets, is essential for any homeowner