Schematic Hunter Ceiling Fan Wiring Diagram
Understanding the schematic hunter ceiling fan wiring diagram is crucial for ensuring the safe and efficient installation, repair, and maintenance […]
Understanding the schematic hunter ceiling fan wiring diagram is crucial for ensuring the safe and efficient installation, repair, and maintenance […]
The ability to interpret a schematic solar panel wiring diagram PDF is crucial for anyone involved in the installation, maintenance,
The heart of any recreational vehicle’s (RV) electrical system, especially larger RVs, is often a 50 amp service. This provides
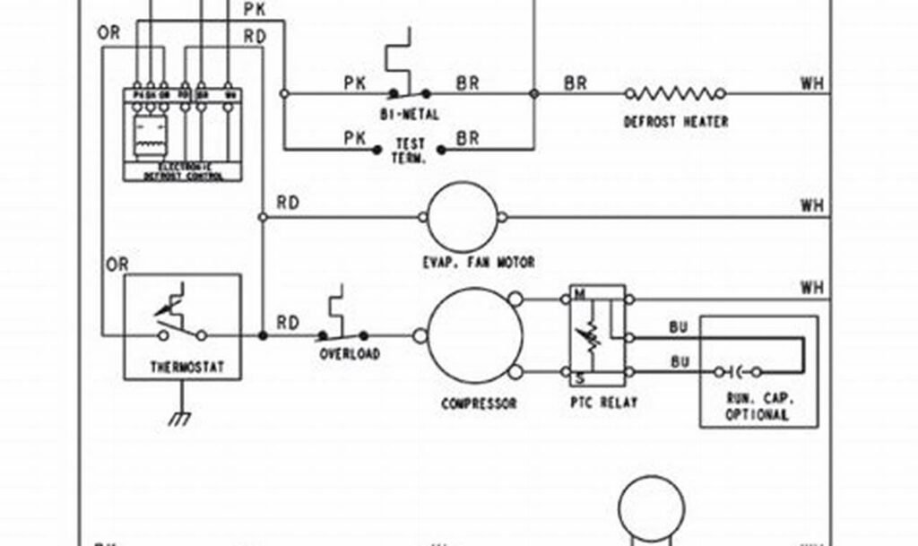
The refrigerator inverter compressor wiring diagram is a critical document for anyone working with modern refrigerators. Understanding this diagram is
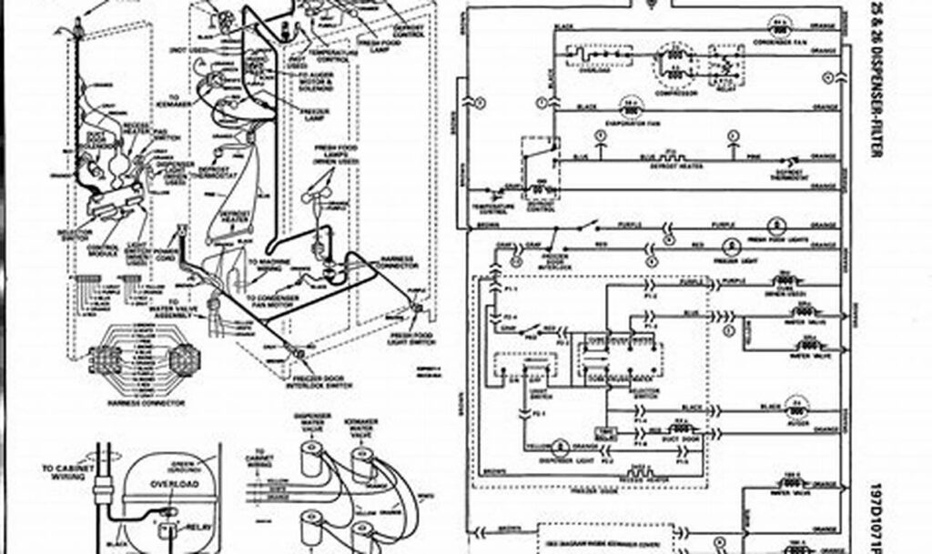
A GE refrigerator is a complex appliance with numerous electrical components working together to keep your food cold and fresh.
Understanding the international truck wiring diagram schematic is paramount for anyone involved in the maintenance, repair, or modification of these
The refrigerator defrost timer is a crucial component responsible for initiating the defrost cycle, preventing ice buildup that can hinder
When troubleshooting or repairing a Central Pneumatic air compressor, understanding the wiring is crucial. The “wiring diagram Central Pneumatic air