Trane Capacitor Wiring Diagram
Understanding electrical schematics is fundamental for anyone working with HVAC systems. Mastery of these diagrams not only enhances practical electrical […]
Understanding electrical schematics is fundamental for anyone working with HVAC systems. Mastery of these diagrams not only enhances practical electrical […]
Understanding “prs wiring diagrams” is essential for anyone looking to modify, repair, or even build their own PRS-style guitar. In
Understanding the Rheem tankless water heater wiring diagram is crucial for safe and effective installation, maintenance, and troubleshooting. This diagram
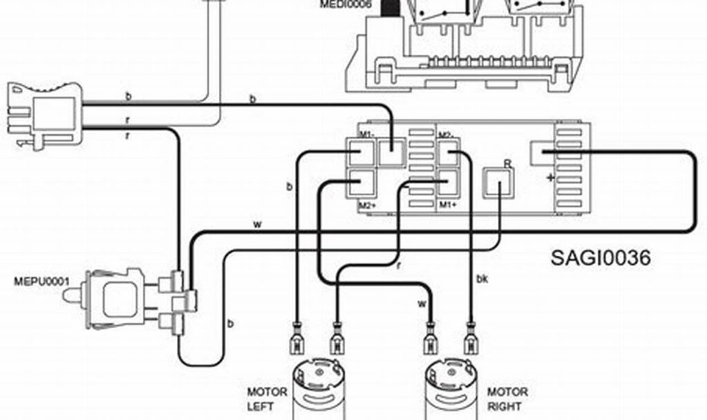
The “power wheels dune racer wiring diagram” is an essential resource for anyone looking to repair, modify, or simply understand
Understanding the intricacies of wiring is essential for anyone working with electrical systems, particularly in marine applications. A clear grasp
Understanding electrical schematics is fundamental for anyone involved in industrial automation, maintenance, or electrical engineering. The ability to accurately interpret
The modern smart thermostat is a fantastic convenience, offering remote control and energy savings. However, many older homes lack the
Replacing or upgrading the stereo system in a 2006 GMC Sierra can significantly enhance your driving experience. However, navigating the
Effective electrical systems rely on precise and accurate wiring. Understanding the schematics that illustrate these systems is fundamental to successful